Skip to main content
Industrial Research And Consultancy Centre
Patent
A Modular Multilevel Converter (MMC) Sub-Module Structure for Reducing Switching Losses
Abstract

This invention improves power transmission systems by introducing a new design for modular converters used to change AC power to DC and vice versa. The new design reduces energy waste, handles electrical currents more efficiently, and requires fewer sensors to monitor the system. This means more reliable and cost-effective electricity supply for homes and industries, ultimately contributing to lower energy costs and a more stable power grid.

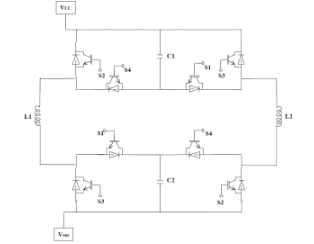
Figure (1) Upper arm of a single phase in the proposed design or its modular structure; (2) Circuit diagrams for various switching states

Problem Statement

The existing Modular Multilevel Converters (MMCs) used in power transmission networks face significant challenges such as high circulating currents, large current rating requirements, substantial capacitor voltage ripples, and balancing issues, along with high switching losses and a need for numerous voltage sensors. The proposed invention mitigates these problems by introducing a novel MMC sub-module structure that incorporates multiple switching devices, capacitors, and inductors, with capacitors placed in parallel to equalize current flow and reduce voltage fluctuations. This innovative design reduces switching losses, lowers the overall current rating requirements, and minimizes the number of necessary voltage sensors, providing a more efficient and cost-effective solution for medium and high-power applications.

Uniqueness of the Solution
  • Incorporates a novel sub-module structure with parallel capacitors to equalize current flow and reduce voltage fluctuations. 
  • Reduces overall current rating requirements for devices, enhancing efficiency and cost-effectiveness. 
  • Minimizes switching losses through optimized switching device configuration. 
  • Decreases the number of necessary voltage sensors, simplifying system complexity and reducing costs.
Prototype Details
  • System Type: Five-level two-terminal MMC (Modular Multilevel Converter) 
  • DC Link Voltage: 6 KV 
  • Load Current Amplitude: ~600 A 
  • Modulation Index: 0.7 
  • Switching Frequency: 1 KHz 
  • DC Capacitor: 3 mF 
  • Load Power Factor: ~0.1
Current Status of Technology

A Hardware prototype has been developed, and all the simulations and hardware studies have been successfully performed.

Technology readiness level

5

Societal Impact
  • Enhances the efficiency and reliability of power transmission networks, leading to more stable and accessible energy supply. 
  • Reduces overall energy costs and environmental impact by minimizing losses and improving the performance of high-power applications.
Applications or Domain

Major companies dealing with Power transmission networks, High-voltage direct current (HVDC) systems, Flexible AC transmission systems (FACTS).

Geography of IP

Type of IP

Application Number

834/MUM/2014

Filing Date
Grant Number

402563

Grant Date
Assignee(s)
Indian Institute of Technology Bombay

IP Themes

**This IP is owned by IIT Bombay**